我司承接新疆移动乌鲁木齐数据中心机房智能精确送风系统一阶段设计与工程建设,该机房于2004年投入使用,总面积1050平方米,主要安装有数据拨测、多方通话、GPRS、E-OMS、彩信、LBS等系统,数据中心总能耗为960 KW,年耗电量800多万度,各种数据设备发热量较大,有多处热点,随着设备的增多,其局热问题与制冷能耗问题更加突出。
根据集团《中国移动数据机房规范》与《关于加快推进核心机房空调送风方式改造相关工作的通知》要求,新疆公司拟在该机房进行智能精确送风改造工作,施工前评测PUE值为3.0,20列机架共计190多个机柜,整体工程包括服务器整合、冷热通道隔离、动态风量控制和智能冷却中央管理系统,对机房各机柜的支路负载、温度等IT微环境进行全面监控和集中管理,同时联动控制精密空调设置温度、工作模式、开关机,并充分利用监控平台的无人职守远程告警通知与派单系统,通过电子巡检的方式建立通信综合网管告警平台,软件界面采用3D动画展示,生动直观、操作简单,服务器与一体化采集器配置数据互为备份,保证全网数据同步、配置同步,实现了三集中——集中监控、集中管理、集中维护。经过专家测试小组的验收,系统符合中华人民共和国信息产业部YD-T_1363.4通信行业标准,网络结构合理,监控数据准确,系统运行稳定,监控关注点从整体机房转移到IT设备,以设备为本,成功解决局部热点问题,实现了数据中心机柜微环境精细化管理和节能减排目标,保障机房无人值守,大大提高了运行维护的水平和效率。
1.2 项目要求
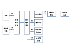
本方案采用服务器+一体化采集器+前端设备的拓扑结构,功率分析仪、机柜控制器、智能通风地板等前端设备通过RS485等通讯接口与本地一体化采集器EMU连接,经由局域网TCP/IP接入监控中心服务器。在监控中心服务器以远程网页浏览的方式实现对前端设备的统一监控与管理,对潜在和已经发生的危险进行实时监测,可选择通过声光、短信、电话、语音、界面、邮件等方式及时报警,同时利用授权管理系统、报表等模块进行辅助管理,提高整个系统的运行可靠性、稳定性、兼容性和可扩性,提高机房基础设施系统维护和管理工作效率,并带动经济效益的增加,实现对机房的全天候自动监测,以达到无人值守目标。
1.3 组网拓扑

1.3 现场图片





